ЭПВС Форд
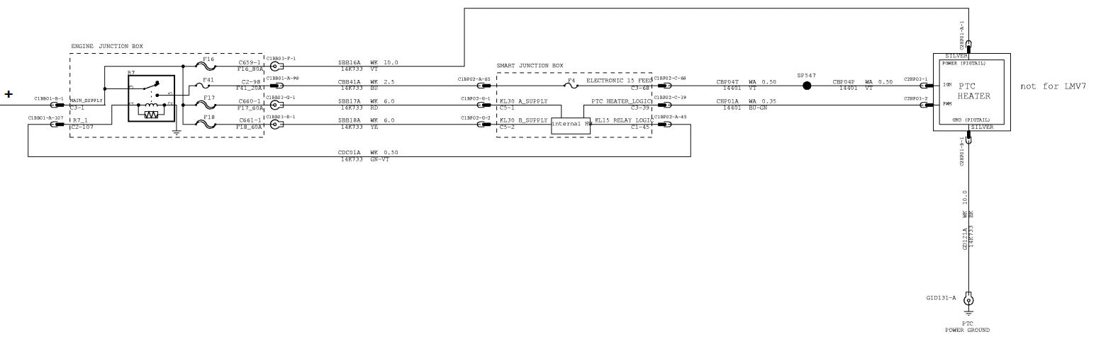
Имеется вот такая хрень как в заголовке. Силовое питание присутствует, как и управляющее, но не включается и не греет. Куплено на разборке, на замену уже отправили другой, но возможно можно как-то реанимировать этот (как нет и 100% гарантии что второй тоже будет работать). Может кто-то поможет по фото?)
Если надо сделаю ещё.
Схему искал по форд ресурсам, не нашёл.
На входе ШИМ сигнал, ориентируясь на него эта схема включает и выключает через транзисторы ТЭНЫ. Одновременный выход из строя всех ТЭНов/транзисторов считаю стремящимся к нулю. Но проверю, отпишусь. Понимаю что без схемы грустно, но вот как есть, может кому-то будет интересна такая задачка.











Сообщество Ремонтёров - Помощь
11.3K постов14.7K подписчиков
Правила сообщества
Посты с процессом ремонта создавайте в родительском сообществе pikabu.ru/community/remont.
В этом сообществе, можно выкладывать посты с просьбами о помощи в ремонте электро-техники. Цифровой, бытовой и т.п., а про ремонт картин, квартир, ванн и унитазов, писать в других сообществах :)
Требования к оформлению постов:
1. Максимально полное наименование устройства.
2. Какие условия привели к поломке, если таковые известны.
3. Что уже делали с устройством.
4. Какое имеется оборудование.
5. Ну и соответственно, уровень знаний.