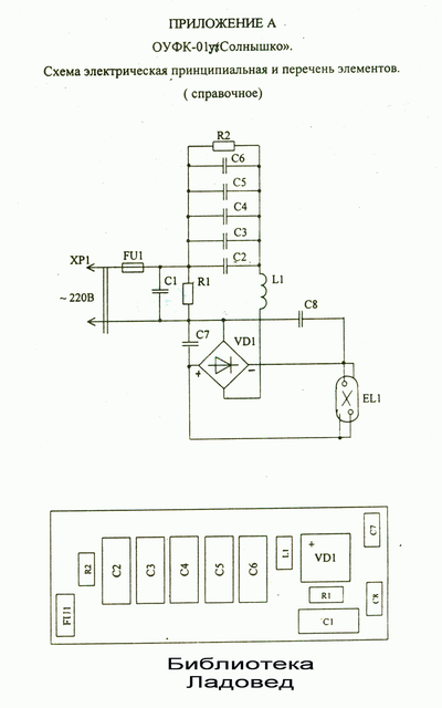
12

Сгорело "солнышко"

Привет всем, особенно электрикам(электронщикам)
Перестала нормально работать лампа солнышко.

Вскрытие показало такую картину

В треугольничке HW...
Ну, и, собственно, вопрос-что это такое, и как правильно гуглить для покупки?
Всем спасибо.)
Первый пост...)

Правила сообщества

Посты с процессом ремонта создавайте в родительском сообществе pikabu.ru/community/remont.


В этом сообществе, можно выкладывать посты с просьбами о помощи в ремонте электро-техники. Цифровой, бытовой и т.п., а про ремонт картин, квартир, ванн и унитазов, писать в других сообществах :)

Требования к оформлению постов:

1. Максимально полное наименование устройства.

2. Какие условия привели к поломке, если таковые известны.

3. Что уже делали с устройством.

4. Какое имеется оборудование.

5. Ну и соответственно, уровень знаний.

0
Автор поста оценил этот комментарий

у мен вопрос - как вы блин её вскрыли??

раскрыть ветку (1)
4
Автор поста оценил этот комментарий
Шуруповёртом аккуратненько высверлил заклёпочки. Когда увидел плату, понял, почему неразборный прибор сделали. Стыдно, походу, было...)
показать ответы
1
Автор поста оценил этот комментарий
до сих пор помню этот странный привкус после этого облучателя.Это его раньше использовали при заболеваниях горла?
раскрыть ветку (1)
0
Автор поста оценил этот комментарий
В поликлинике или больничке сразу прописывают. В любой процедурке такое ведро стоит с четырьмя носиками) и запашок специфиццкий...
Иллюстрация к комментарию
показать ответы
0
Автор поста оценил этот комментарий
Ага, спасибо, будем искать шуруповёрт. И чтобы лампу поменять тоже надо сверлить получается..
раскрыть ветку (1)
Автор поста оценил этот комментарий
Нет, она там просто крепится. Максимум пассатижи нужны.
7
Автор поста оценил этот комментарий

конденсатор пленочный, 400В, 6,8 мкФ

раскрыть ветку (1)
Автор поста оценил этот комментарий
Спасибо!
0
Автор поста оценил этот комментарий
На нем же маркировка есть, в чем проблема то?
раскрыть ветку (1)
Автор поста оценил этот комментарий
Я начинающий ремонтер-самоучка. Знаю, что ёмкость в микрофарадах измеряется... А тут "К" какая-то. Я-то понимал, что кондёр, но для успокоения переспросил)
1
Автор поста оценил этот комментарий

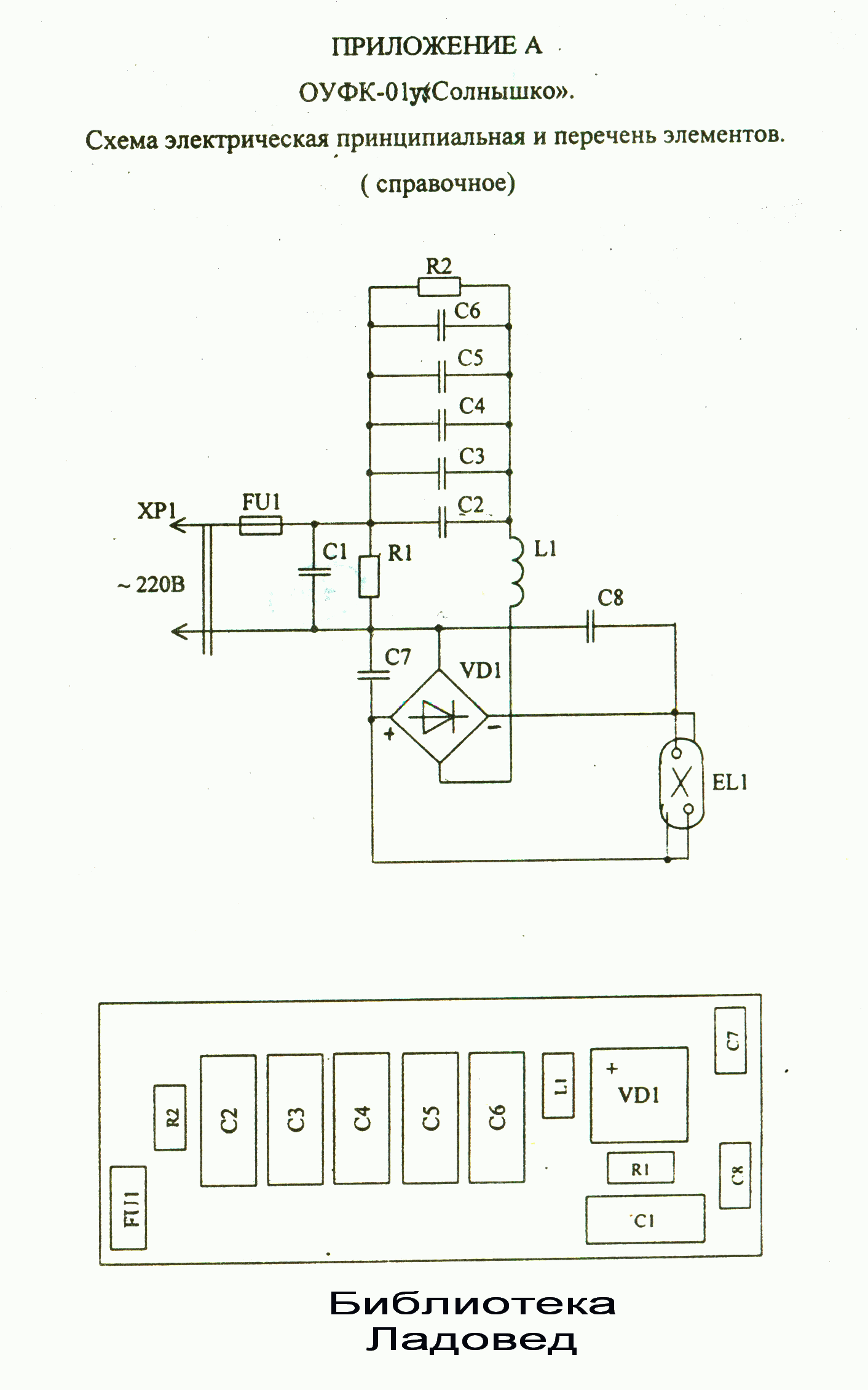
Скорее всего еще и предохранитель по входу сгорел.


Сфотографируйте нижнюю часть платы, пожалуйста, хочется посмотреть, что это за зверь такой. Судя по виду сверху, конденсаторы никуда не подключены. Для ЛЛ схема, боардвью только кривой и дроселя не видно.

Иллюстрация к комментарию
раскрыть ветку (1)
Автор поста оценил этот комментарий
Пред живой, прибор включается, но лампа не зажигается в полный накал...
Иллюстрация к комментарию
Иллюстрация к комментарию
показать ответы

Темы

Политика

Теги

Популярные авторы

Сообщества

18+

Теги

Популярные авторы

Сообщества

Игры

Теги

Популярные авторы

Сообщества

Юмор

Теги

Популярные авторы

Сообщества

Отношения

Теги

Популярные авторы

Сообщества

Здоровье

Теги

Популярные авторы

Сообщества

Путешествия

Теги

Популярные авторы

Сообщества

Спорт

Теги

Популярные авторы

Сообщества

Хобби

Теги

Популярные авторы

Сообщества

Сервис

Теги

Популярные авторы

Сообщества

Природа

Теги

Популярные авторы

Сообщества

Бизнес

Теги

Популярные авторы

Сообщества

Транспорт

Теги

Популярные авторы

Сообщества

Общение

Теги

Популярные авторы

Сообщества

Юриспруденция

Теги

Популярные авторы

Сообщества

Наука

Теги

Популярные авторы

Сообщества

IT

Теги

Популярные авторы

Сообщества

Животные

Теги

Популярные авторы

Сообщества

Кино и сериалы

Теги

Популярные авторы

Сообщества

Экономика

Теги

Популярные авторы

Сообщества

Кулинария

Теги

Популярные авторы

Сообщества

История

Теги

Популярные авторы

Сообщества