Сообщество - SoundCheck

SoundCheck

28 постов 167 подписчиков

Популярные теги в сообществе:

100

Эстония 010

Здравствуйте. Сегодня будет про Эстонию. Усилитель мощности и предварительный усилитель.

Хозяин этой пары сказал, что всё работает, надо только профилактику сделать.
Вот, кстати, электролиты

Предварительный усилитель, действительно, оказался рабочим. Не было только заглушки у одного предохранителя. Мы её сделали

А вот усилитель мощности "играл" с переменным успехом и постоянкой на выходе.

С кучей таких вот "улучшений".
Первым делом, выкинули все "доработки". Постоянка осталась, усилитель не выходил из защиты...

Был битый ВТ6. Заменили всю четверку. Напряжение база-эмиттер вместо 0,6 было 2,2 В.

Все транзисторы целые. R65 окислился и не контачил.
Почистили.

Потом при подробном изучении печати нашлась куча резаных дорожек. Восстановили.

Заменили транзисторную сборку ВТ14 на пару отдельных транзисторов. 0 на выходе отрегулировали. Но он "плавал". Замена R56.

2 недели ушло на это...

Потом прогон на нагрузке

Делаем межблочный кабель. Печатаем наклейки и сверху прозрачную термоусадку, чтоб надолго

И финальные испытания. Извините, что ссыль на Ютуб... Не могу залить сюда. Пишет ошибку(

Качает покрывало)

На очереди 100-вольтовый TRIO и проигрыватель пластинок из этой же серии, что эти два

https://vk.com/club201653237 я в ВК.

Показать полностью 11 4
68

Электроника 50У-017С профилактика

Здравствуйте. Сегодня наше, родное

Уходит в защиту на средней громкости. Ну и кондёры поменять.

Смотрим, что внутри

Если кто сам займётся, вот список. Термопасты уйдёт много, там модульные радиаторы. Проверяйте слюду при сборке.

Погнали менять

Удобно, что все платы можно вынуть и сделать аккуратно. Неудобно - лак.
Параллельно чистим разъёмы, крутилки.
Собираем, регулируем. Подстроечные резисторы на дисплее лучше крутить диэлектрической отвёрткой.
Включаем на генератор

Потом на колонки

На этом закончили)
Спасибо. Скоро будет ещё пара близнецов 0го класса)
https://vk.com/club201653237 я в ВК.

Показать полностью 12 2
35

Directed 600/5 ремонт

Привет!)
У нас редкий экземпляр автомобильного усилителя. 5 каналов. В грязи, защите и вспученными электролитами. Схемы нет, нигде не берут. Нам интересно. Погнали)
Вот он, собственно

Источник питания стандартный. На ШИМ. Отдельный источник на 4 канала, отдельный для низкочастотного усиления.
Там заменили выбитые ключи и источник ожил. При этом в источнике для НЧ канала грелись ключи. Не страшно, на время вынем диодный мост, отключим нагрузку и настроим 4 канала.
Питание там ±20В. 2 канала запустились сразу, 2 молчат.
Смотрим прохождение сигнала. Схемы нет. Зато весь звуковой тракт собран на отдельных платках. Снимаем каждую, определяем входы/выходы, питание и настраиваем по отдельности.
Со входа сигнал идёт на плату усиления. Там переменный резистор. Дальше 4 канала идут на следующий участок, НЧ канал суммируется (2 входа в один выход, фильтруется грубо) и присоединяется к товарищам.
Следующая плата, это регулируемый фильтр. ФНЧ или ФВЧ, как захочет пользователь. Можно вообще без них.
Для НЧ сигнала фильтр только ФНЧ.

Как-то так. Вдруг будете копаться, поможет.
На этом этапе у нас работают 4 канала из 5.
Канал НЧ у нас отличается. Он D класс. После фильтрации сигнал идёт на очередную плату с микросхемами, которые производитель затёр.
Тут мне хозяин усилителя помог. Дал ссыль на форум иностранный, где раскрыта тайна этих микросхем.
DIP14 - LM361, DIP16 - MC14060.
На этой плате из синуса делаются пачки разной частотой и скважностью. В противофазе выдаются на 2 плеча. Снимаем плату, проверяем. Работает.
Ещё одна плата разносит эти сигналы на подставки по напряжениям.
Ну а дальше N- и P- канальные транзисторы, фильтр, реле.
Интересно, что при отсутствии выходных транзисторов пачки есть. Запаиваю пару на выход, пачек нет.
Нашелся дохлый стабилитрон в последней плате. Ставим пока из наличия, потом вернём нужный, когда придёт из магазина.

На выходе фильтра появился сигнал. Ура)
Но реле не щёлкает. Нет сигнала на управление. Виновниками оказались пара мелких транзисторов. Меняем. Реле щёлкает. Выход всё равно в шумах. Хотя перед реле всё хорошо. Подгорело, значит. Меняем.
Заработало)

Нагрузку дать не можем, потому что у хозяина нет прижима для всех транзисторов, которые должны быть на радиаторе.
Просим коллегу помочь. Дальше его работа и описание:

"Ширина фигурной пластины — 26 мм, точь в точь как у металлической квадратной трубы, у нас как раз такая оказалась под руками. Правда толщина стенки у неё 1,3—1,5 мм против 2 мм у родных пластин, но если вкручивать в них винты М4, то две полные нитки резьбы в отверстии будут, этого вполне достаточно. На удалении 10 мм от одной стороны квадратной трубы отчерчиваем разметочные линии, от противоположной стороны отчерчиваем линии на удалении 7 мм. Отпиливаем по разметке. Нарезаем заготовки требуемой длины. У заготовки для прижима (23х6 мм) опиливаем одну из полок, сверлим отверстия 3,2 мм и нарезаем в них резьбу. У заготовки для фигурной пластины (26х16 мм) выпрямляем одну из полок молотком на наковальне и, зажав её в тиски, молотком же отгибаем в другую сторону. Равняем напильником края у деталей. Из щегольства, раскаляем их на газу и бросаем в чашку с подсолнечным маслом — получаем радикально чёрное и весьма прочное воронение. Пробовали отскрести со сковороды нагар? То-то и оно!"

А вот по-моему причина всех бед:

На этом пока всё. Впереди немного техники времён СССР. Спасибо)

https://vk.com/club201653237 я в ВК.

Показать полностью 10 1
68

Ремонт Alpine MRV-M250 из Хабаровска

Привет. Закончили с Альпайном (или Альпина).

Связался с нами человек издалека. 7 часов разницы. Спрашивает, сможем сделать ли. Ну я и ляпнул, что сможем))

Усилитель ушёл в защиту. Клиент вскрыл самостоятельно. Заменил дутые ёмкости. Малышу легче не стало. Отдали его в местный сервис. Там приговорили выходные полевики. Но сделать не смогли. Так он к нам и попал. В таком вот виде

В трансформатор капнули прозрачный лак, чтоб восстановить изоляцию. Межвиткового нет.

Паять было лень

Зачем ровно класть прокладку, пусть коротят. И так уже сломан...

Как работает этот усилитель я писал в предыдущем посте. Повторяться не буду. Диагностика показала, что кроме выходных транзисторов вышел из игры транзистор, который даёт подставку отрицательного напряжения, стабилитрон и микросхема драйвера. Она редкая. Есть только на Али. Качество неизвестно. Что на что можно заменить в прошлом посте написано.

После извлечения всего горелого был произведён пробный пуск

Усилитель включился. Подмигнул несколько раз светодиодом из-за ограничения по току. Сказал, что будет кушать 0,7 А и завёлся. Что ж, заказываем горелые элементы. Транзисторы из красного российского магазина, микросхему из красного китайского. И ждём.

Долго ждём...

Очень долго...

И вот 30.12 всё приехало. Забрал. Поставил на место. Пробное включение дома. Так как на работе уже корпоратив. Потом каникулы)

Включился. Собираем. Нагружаем. Оставляем на пол часика

Пока усь на прогоне смотрим с котиком сериал про еду.

Микросхема пришла рабочая. Китайцам спасибо. Чип дип обманул с количеством транзисторов, пришлось писать претензию. В итоге, всё приехало одновременно...

Спасибо, кто дочитал)

С наступающим!

Ремонтёрам лёгких ремонтов и адекватных клиентов. Клиентам пожизненной гарантии.
Чтоб ничего ни у кого не ломалось, даже, когда слушаешь Моргенштерна)

https://vk.com/club201653237 я в ВК.

Показать полностью 8 3
37

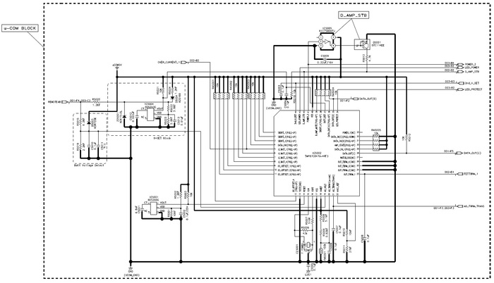
Что внутри у Alpine MRV-M250

Привет. Привезли в ремонт автомобильный одноканальный усилитель Alpine MRV-M250. Издалека. Пока едет комплектация, напишу пост о том, как устроен этот усилитель.

Стоит этот девайс больше 20000 рублей. Хотя один канал 250 Вт, нагрузка 2 Ома. Как утверждает производитель, этот усилитель поставляется с собственным протоколом испытаний, который не спас его от состояния «сгорело всё».

Не обращайте внимания на отсутствующие элементы. Они сгорели, новые едут уже. Электролиты меняли до меня)

Скрины схемы взяты из сервисного мануала, который легко можно найти в открытом доступе в высоком разрешении.

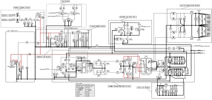
Начнём со структурной схемы. Конструктивно производитель выделяет 4 части:

1. Аналоговый блок;

2. Блок цифрового усилителя;

3. Блок источника питания;

4. Блок контроля (Мне удобнее называть его ВСК).

Источник питания собран на микросхеме NCV 494. TL494 подходит. Схема стандартная. Силовые ключи на радиаторе IRF3205. Диоды выпрямителя тоже. На выходе имеем VSS -37В и VCC +37В для питания усилителя мощности. Также ±15В для питания предусилителя. Эти напряжения делаются на стабилизаторах 7815 и 7915 соответственно. Стабилизаторы на радиаторе. Из внешнего сигнала Rem с помощью стабилизатора 7805 берётся питание для блока ВСК. На транзисторе KTD600K собран источник, который приподнимает VSS на 12В. У трансформатора температурный датчик, защита от перегрева. Есть также детектор вторичных напряжений для ВСК. И блок светодиодов. Питание и защита. Тут всё как у всех.

Примечание, если вылетел выход, обязательно проверьте стабилитрон и транзистор KTD600K, который даёт подставку от VSS.

Аналоговый блок, как его называет производитель. Тут входной сигнал фильтруется, усиливается. Блок построен на малошумящих ОУ BA4560 и BA4580. Также имеется защита от перегрева.

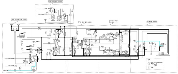
В основе усилителя мощности лежит аудиодрайвер 98-1036TR. Его найти сложно. Можно заменить на IRS20956. Такой хоть у китайцев есть. Выходные транзисторы IRFB5615 на радиаторе. После них фильтр и аналоговый сигнал в динамики. В усилителе мощности есть защита от перегрева и по току.

Блок ВСК собран на микроконтроллере TMP87C847U. Он собирает информацию со всех датчиков, управляет усилителем и моргает светодиодами. Тактовая частота 7 МГц позволяет мгновенно выключить усилитель, если что-то пошло не так. При выходе из строя, действительно, нет обгоревшего текстолита. Однако, немаленькая кучка неисправных деталей есть) Когда придёт вся комплектация, усилитель пройдёт проверки и новые испытания, расскажу про ремонт.

Пока всё. Спасибо)

Показать полностью 9
58

Одиссей У-010 Стерео. Ремонтик

Здравствуйте. Сегодня у нас Одиссей на предпродажке. Приехал к нам из Таганрога Энергией.

Кто-то уже лазил. Держатель предохранителя отсутствует. Остальное всё на месте)

Этот усилитель хорош тем, что можно каждый узел отдельно настраивать. Разбираю. Коллега красит, чистит панели, я ищу, почему предохранителя нет)

Такой вот срач. Меняем все электролиты, включаем блоки по отдельности. На прогоне выбил один канал УМ. Меняем испорченные детальки, проверяем)

Чистим Реле , все крутилки, чтоб не шуршало нигде

Выставляем вторичные стабильные напряжения

Собираем. Токи покоя, постоянку проверяем и посмотрим сигнал. 30 Гц и 20 кГц

Коллега тем временем закончил с покраской и чисткой. Чистили панель вот этим, может, кому интересно)))

И, конечно, что же получилось в итоге:

Видео работы будет попозже в группе ВК.


https://vk.com/club201653237 я в ВК.

Показать полностью 24
249

Орбита ЭК-002

Здравствуйте. Сегодня у нас Орбита. Эквалайзер. На профилактике. Условно рабочий.

Как-то так) внутрянка

Начнём с электролитов. Меняем все) нет, выпаиваем каждый по отдельности, смотрим тестером, выкидываем, паяем новые.

Справа список на Одиссей, туда пока не смотрите, это будет позже)

Получилось как-то так. Рекламу продавца ничиконы не делал в этот раз.

После замены электролитов включаю, сигнал идёт. На одном канале при регулировке резистора 1000 Гц в любую сторону от центра звук начинает сильно искажаться, как будто земля теряется...

Сначала думал, резистор в обрыве. Проверил, норм.

Курим схему

Вот он, дохлик...

Поменяли, собрали и вперёд с Одиссеем)

Лицо протёрли СБСом, стал симпатичнее

https://vk.com/club201653237 я в ВК.

Показать полностью 9 1
196

Электроника 50У-017С

Здравствуйте. Сегодня у нас усилитель 0го класса. Электроника. Жалобы: не выдаёт полную мощность, хрипит при нажатии кнопок.

Красивое) а главное, с паспортом. Ловите оригиналы схем

Сначала делаем профилактику) меняем электролиты и мбм

Вот список, если кому интересно

После замены конденсаторов включаем, на обоих выходах постоянка.

Причина, в предусилитель нет положительного напряжения питания. Где оно формируется?) Правильно, в левом мощнике. Л - логика)))

Причина:

С этим разобрались. Не быстро, но нашли)

Дисплей зажёгся ярче, сигнал появился на выходе. Но весь в шумах в одном канале. Дошли до операционника. 551уд2. На входе чистый, на выходе шумит. Операционник сдох?) Нет, корректирующий конденсатор. Ну что, бывает) после всех манипуляций видим на выходе амплитуду перед искажениями ±30 Вольт)

Касивое и мощное)


https://vk.com/club201653237 я в ВК.


Спасибо, пока всё

Показать полностью 21 1
Отличная работа, все прочитано!