Что внутри у Alpine MRV-M250
Привет. Привезли в ремонт автомобильный одноканальный усилитель Alpine MRV-M250. Издалека. Пока едет комплектация, напишу пост о том, как устроен этот усилитель.
Стоит этот девайс больше 20000 рублей. Хотя один канал 250 Вт, нагрузка 2 Ома. Как утверждает производитель, этот усилитель поставляется с собственным протоколом испытаний, который не спас его от состояния «сгорело всё».
Не обращайте внимания на отсутствующие элементы. Они сгорели, новые едут уже. Электролиты меняли до меня)
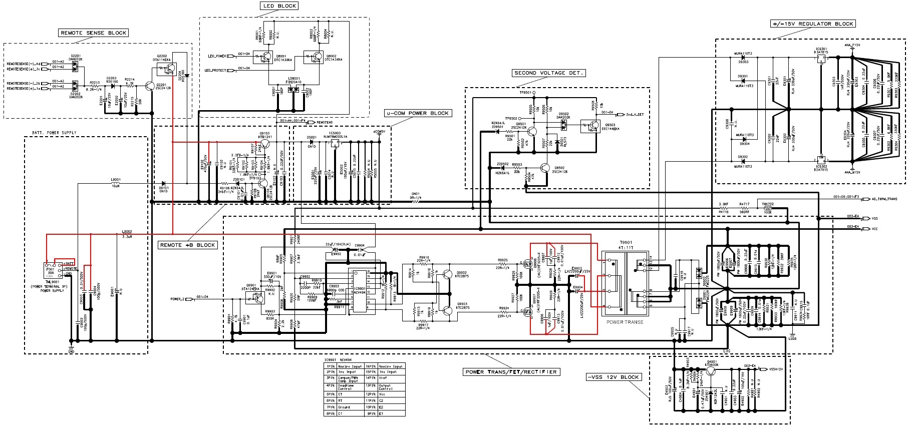
Скрины схемы взяты из сервисного мануала, который легко можно найти в открытом доступе в высоком разрешении.
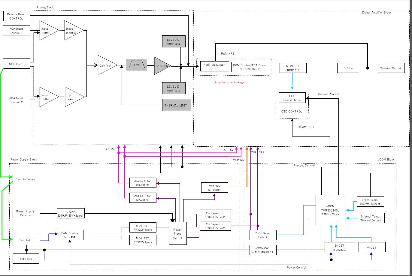
Начнём со структурной схемы. Конструктивно производитель выделяет 4 части:
1. Аналоговый блок;
2. Блок цифрового усилителя;
3. Блок источника питания;
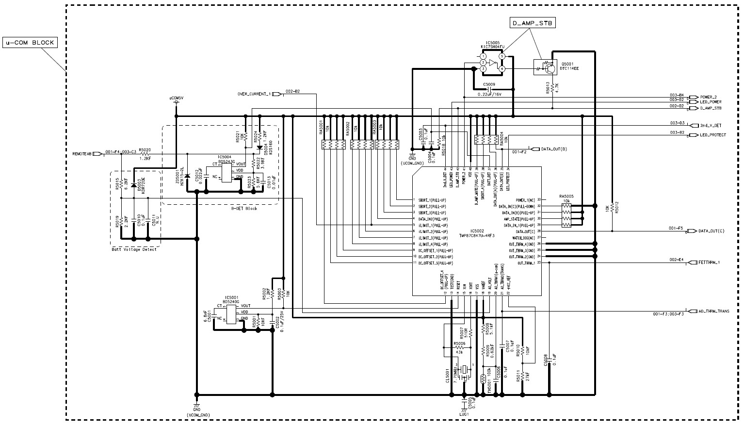
4. Блок контроля (Мне удобнее называть его ВСК).
Источник питания собран на микросхеме NCV 494. TL494 подходит. Схема стандартная. Силовые ключи на радиаторе IRF3205. Диоды выпрямителя тоже. На выходе имеем VSS -37В и VCC +37В для питания усилителя мощности. Также ±15В для питания предусилителя. Эти напряжения делаются на стабилизаторах 7815 и 7915 соответственно. Стабилизаторы на радиаторе. Из внешнего сигнала Rem с помощью стабилизатора 7805 берётся питание для блока ВСК. На транзисторе KTD600K собран источник, который приподнимает VSS на 12В. У трансформатора температурный датчик, защита от перегрева. Есть также детектор вторичных напряжений для ВСК. И блок светодиодов. Питание и защита. Тут всё как у всех.
Примечание, если вылетел выход, обязательно проверьте стабилитрон и транзистор KTD600K, который даёт подставку от VSS.
Аналоговый блок, как его называет производитель. Тут входной сигнал фильтруется, усиливается. Блок построен на малошумящих ОУ BA4560 и BA4580. Также имеется защита от перегрева.
В основе усилителя мощности лежит аудиодрайвер 98-1036TR. Его найти сложно. Можно заменить на IRS20956. Такой хоть у китайцев есть. Выходные транзисторы IRFB5615 на радиаторе. После них фильтр и аналоговый сигнал в динамики. В усилителе мощности есть защита от перегрева и по току.
Блок ВСК собран на микроконтроллере TMP87C847U. Он собирает информацию со всех датчиков, управляет усилителем и моргает светодиодами. Тактовая частота 7 МГц позволяет мгновенно выключить усилитель, если что-то пошло не так. При выходе из строя, действительно, нет обгоревшего текстолита. Однако, немаленькая кучка неисправных деталей есть) Когда придёт вся комплектация, усилитель пройдёт проверки и новые испытания, расскажу про ремонт.
Пока всё. Спасибо)









SoundCheck
28 постов167 подписчиков
Правила сообщества
1. Посты по теме ремонтов аудиоаппаратуры.
2. На фотографиях желательны отличительные знаки или символы, чтоб было видно, что это ваши фото.
3. В тегах или самом посте хорошо бы указать ваш город и возможный тип связи.